行業資訊
您現在的位置: 上海自動化儀表有限公司 > 新聞發布 > 行業資訊
基于Cortex ARM的智能轉速變送器設計
來源:上海自動化儀表有限公司作者:發表時間:2019-02-23 08:57:40【小中大】
摘要:擁有新型ARMv7架構的Cortex系列ARM嵌入式微處理器,具有高集成度、低功耗、高性能、處理速度快等特點,已經廣泛應用于工業控制領域。上海自動化儀表有限公司主要介紹了基于Cortex ARM處理器平臺的智能轉速變送器的設計方法。
1.引言
嵌入式系統是用于控制、監視或者輔助操作機器和設備的裝置,是軟件和硬件的綜合體。它以應用為中心,以計算機技術為基礎,軟硬件可裁剪,適應應用系統對功能、可靠性、成本、體積、功耗等嚴格要求的專用計算機系統,目前在工業控制方面也有廣泛的應用。
ARM公司在2004年推出了Cortex-M3內核,Cortex-M3系列是為對開發費用非常敏感同時對性能要求不斷增加的嵌入式應用(如微控制器、汽車車身控制系統和各種大型家電)所設計的,主要面向單片機領域。目前包括意法半導體、NXP、東芝和Atmel等半導體公司已經推出了基于Cortex -M3內核的MCU產品。隨著Cortex-M3的流行,產品價格也得到了很好的控制,ARM公司強調Cortex-M3能以8位的成本提供32位的性能,目前市場上基于Cortex-M3的MCU產品已達到近250款,涉及到各種應用領域。

工業控制已從單機控制走向集中監控、集散控制,如今已進人網絡時代,工業控制器連網也為網絡管理提供了方便。轉速監測系統作為工控的一個環節,也在向網絡化儀表發展。利用光電傳感器、配以最新的Cortex ARM單片機控制、帶有1Vlodbus總線通信協議以及最新OLEIC顯示屏監控的智能轉速監測系統代替傳統的測速儀表已是大勢所趨,也是很有市場的。
2.轉速測量的原理和方法
轉速是指圓周運動的物體在單位時間內所轉過的圈數,其大小及變化往往意味著機器設備運轉的正常與否,因此轉速測量一直是工業領域的一個重要問題。
不論固定或活動式轉速測量,都可以在微處理器的參與下,通過測量轉軸上預留的一轉一齒的鑒相信號或光電信號的周期,換算出轉軸的頻率或轉速。即通過速度傳感器,將轉速信號變為電脈沖,利用微機在單位時間內對脈沖進行計數,再經過軟件計算獲得轉速數據。即:
n=N/(mT)
*n一轉速,單位:轉/分鐘;
*N一采樣時間內所計脈沖個數;
*T一采樣時間,單位:分鐘;
*m一每旋轉一周所產生的脈沖個數(通常指速石馬盤的齒數)。如果m=60,那么1秒鐘內脈沖個數N就是轉速n,即:
n=N/(mT)=N/60*1/60=N
通常m為60。
常用的轉速測量的方法有頻率法和周期法兩種,分別對應高速和低速測量。在頻率法測速中,隨著電動機轉速的降低,測速裝置的分辨能力變差,測速誤差增大。周期法測速正好相反,隨著電動機轉速的增加,測速裝置的分辨能力越來越差。綜合這兩種測速方法的特點,產生了一種被稱為頻率/周期法的測速方法。它無論在高速還是在低速時都具有較強的分辨能力和檢測精度。
頻率/周期法測速的關鍵是要求實際的檢測時間(稱為檢測周期)與轉速輸出脈沖嚴格一致。在頻率/周期法測速中,檢測時間T是以轉速輸出脈沖的邊沿為基準,計數值N最多產生一個時鐘脈沖的誤差。在高速段,其分辨率與頻率法測速的分辨率完全相同;在低速段,其分辨率與周期法測速的分辨率完全相同。所以,頻率/周期法測速無論是在高速還是在低速都有較強的分辨能力。
3.基于Cortex ARM的智能轉速變送器設計
STM32F系列32位閃存微控制器基于突破性的ARM Cortex-M3內核,這是一款專為嵌入式應用而開發的內核。STM32 F系列產品的目的是為MCU用戶提供新的自由度。在結合了高性能、低功耗和低電壓特性的同時保持了高度的集成性能和簡易的開發特性。
本設計采用STM32F系列中的STM32F101C8進行儀表的主體開發。
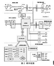
整個變送器系統框圖如圖2所示。

變送器接收的是現場光電式轉速傳感器傳輸來的正弦交變脈沖信號,高速CMOS電壓比較器進行參考電壓的切換,擬定250inV , 500ni V和75i)mV和一檔冗余可選。在電機高速運轉時,傳輸來的脈沖信號幅值可能遠大于電壓比較器的供電電壓,所以在前端還設計了鉗位和分壓電路,以保證儀表的可靠性和安全性。
在脈沖采集通道,進行了輸人輸出光稠隔離,并設置了1ZC濾波;在方波輸出通道,同樣進行了光藕隔離,并對毫伏級方波進行了整形和放大調理,使之在負載電阻不小于1k的前提下,輸出峰值不低于20V。
D/A轉換通道采用高速磁藕輸出隔離,并實現4-20mA輸出。
在系統設計方面,這次轉速變送器使用了STC89LE58和STM32F 101 C8雙處理器的設計,一是為了系統的響應速度考慮,使得承擔主要測量和報警工作的STM32F101C8和承擔次要顯示、交互界面參數設置的STC89LE58互相獨立,減少單個處理器的程序進程,提高系統響應速度;二是可靠性設計,在單個處理器出現故障后,能夠分段對系統進行檢測,并通過更換部分組件就能夠使系統快速恢復運行。STC89LE58和STM32F101 C8之間進行串口通信連接。STM32F101 C8與上位機(總線)實現RS485接口的MODBUS通信協議。
采用鐵電存儲器(或EEPROM)保存變送器的原始數據參數,上電自動加載,以達到斷電保護功能。
面板設計使用了Vision二公司的VGY12864C型OLED顯示器,它具有高亮度,高對比,寬視角,響應速度快的特點,集成了SSD 1305 OLED驅動器,邏輯電壓3V,驅動電壓12Vo OLEIC顯示器顯示當前轉速,STC89LE58和STM32F101 C8的通信狀況。可以通過5個固定行程按鍵,對變送器各項參數進行用戶自設定,并通過LED發光二極管動態顯示當前報警狀態。
為了變送器的可靠性設計,在電源方面要求很高,在使用了3000V隔離的1W DC/DC變換器后端,采用了德國RECOM公司的3.3V, 5V,12V的0.5A容量開關電源,分別對微處理器、采樣和輸出通道以及OLED供電,RECOM公司產品經過試驗確定,相比傳統產品具有低壓差啟動(150-300mV)和紋波小(20mV)的特點。
系統軟件主要功能如下:
*測量外部脈沖信號頻率,計算出實時轉速值;
*分析轉速值,產生相應的報警信號;
*輸出與轉速值對應的模擬信號;
*與前面板單片機進行RS232通信,實現轉速顯示、參數配置等人機交互功能。
*與上位機(總線)實行RS485接口的MOD-BUS通信,上傳實時數據或者下載最新指令。
4.結論
上海自動化儀表有限公司在本文中主要介紹了基于Cortex ARM的智能轉速變送器的設計方法,研制出的智能轉速變送器,可接收最小峰值為250mV,頻率范圍0-20kHz的高靈敏度交變正弦波信號,基本誤差為士(0.1%FS+1Hz)或士(0.1%FS+0.5r.p.m),輸出4-20mA,基本誤差為士0.1%FS,輸出負載不大于500,其它各項指標俱達到同類儀表先進水平。Cortex ARM雖然還存在著一些不足和有待解決的問題,但它的優勢已相當明顯,它為高性能低成本的工業產品設計開發平臺提供了一種高效的開發方式。
上海自動化儀表有限公司推薦資訊
- 霞浦核電考察自儀十一廠2025-03-31
- 3151LT液位變送器是煉油廠、蒸餾設備、可燃2019-05-05
- 電熱源在石油和天然氣領域得到了應用2018-01-11
- 上海自儀有限公司銷售部召開年度干部大會總2023-03-28
- 誤區:閥門的可調范圍取決于固有流量特性的準2019-02-15
- 深入了解插入式靶式流量計工作原理2019-01-15
- 多點熱電偶的應用及功能和領域2017-12-12
- 雷達衛星的虛擬“隱形眼鏡”改善海平面測量2018-04-27
上海自動化儀表有限公司熱門產品
- 科里奧利質量流量計2018-03-13
- 您的差壓變送器系統的安裝是否符合建筑規范2019-11-13
- 渦輪流量計在國內儀表行業的市場地位2017-12-16
- 流量控制儀表供應于北大西洋的浮動生產儲存2018-01-26
- 為什么您的閥門定位器會連續運行或不斷的循2019-12-10
- 自儀與國際閥門行業廠家進行合作從而實現了2018-02-17
- 淺談關于訂購閥門要考慮的因素2018-12-19
- 氣動閥門定位器創新應用的探索與實施2022-02-11

