行業資訊
您現在的位置: 上海自動化儀表有限公司 > 新聞發布 > 行業資訊
上海自動化儀表有限公司帶您深入了解差壓變送器的工作原理
來源:上海自動化儀表有限公司作者:發表時間:2018-12-14 08:49:16【小中大】
介紹
上海自動化儀表有限公司差壓變送器設計用于測量液體,蒸汽,氣體或空氣的壓力,壓差或液位。測量值以3至15 psi的氣動信號傳輸至遠程安裝的接收設備,如記錄儀,指示器或控制器或這些項目的組合。

工作原理
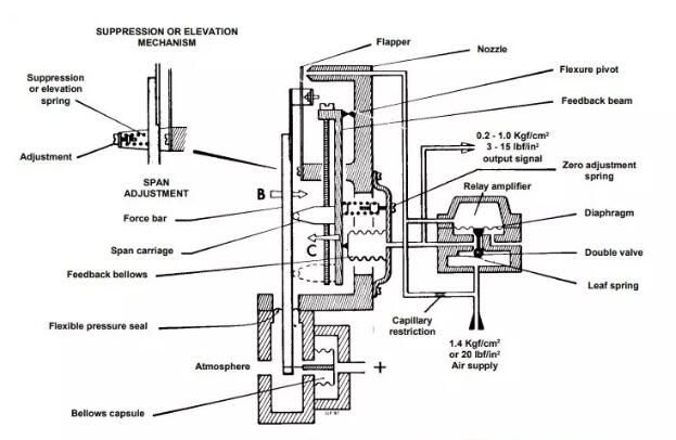
該系統在圖中示意性地示出。參考該圖,在波紋管封殼上施加壓力或差壓; 這在箭頭“A”的方向上在膠囊處產生力,并且施加到傳動桿的下端。該力產生相對于支點(支點隔膜)的力矩,從而產生力梁繞支點的力矩。沿箭頭方向“B”的這種運動改變了擋板的距離,該擋板由力梁的上端相對于噴嘴控制。
空氣通過固定的限流孔供給噴嘴,并通過擋板噴嘴間隙排放到大氣中,并且該間隙的變化決定了噴嘴處的背壓值。通過繼電器隔膜檢測噴嘴背壓,該隔膜將雙閥定位在繼電器中以允許供應空氣進入繼電器的輸出系統。來自繼電器的輸出壓力被饋送到反饋波紋管(和接收設備),壓力上升,直到波紋管力平衡波紋管膠囊的壓力; 此時達到平衡,輸出壓力與測量單元的壓力成比例,從而代表測量單元的壓力。
由測量單元波紋管膠囊檢測到的壓力值的減小將在與上面給出的方向相反的方向上引發一系列事件。當壓力下降時,由于力桿上的力不平衡,擋板噴嘴間隙變寬。增加擋板噴嘴間隙會導致輸出壓力下降,因為波紋管在力桿上的反饋力再次達到平衡。
修正的輸出信號將再次與減壓值成比例。由于在整個范圍內改變輸出壓力所需的擋板運動僅為0.0003英寸(0.005 mm),力梁保持在基本恒定的位置,因此輸出按比例變化施加的力,從而施加的壓力。
可以通過將跨度騎車者定位在反饋光束上來改變差壓變送器的測量跨度。這改變了反饋力施加到力桿的點,從而改變了波紋管的反饋運動。當騎車者遠離支點移動到反饋波紋管力的作用時,隨著跨度騎車者沿著反饋梁向上移動,測量跨度增加。
如需了解更多產品詳細信息,可咨詢上海自動化儀表有限公司分廠導航里的上海自動化儀表一廠欄目頻道。
上海自動化儀表有限公司推薦資訊
- 適當的工藝控制部件提高了加工效率2018-02-10
- 電接點壓力表損壞的8個警告標志2019-10-10
- D502/7D防爆壓力控制器2019-07-12
- 基于單片機的高壓調節閥智能控制器設計2020-06-03
- 全面了解關于刮板流量計的應用知識大全2019-12-17
- 帶浮球液位控制器連接方便、操作平穩是水平2018-08-17
- 全面分析小口徑單座調節閥的7個優點2019-01-04
- 服務好客戶 服務好工程 為自儀品牌發展做2025-04-02
上海自動化儀表有限公司熱門產品
- D502/7D壓力控制器2018-01-04
- 電壓表:工作理念、電壓方程、電壓靈敏度及2020-01-20
- ZMAS氣動薄膜角形調節閥2018-04-03
- 低漂移裝配熱電偶的設計和開發及如何應于工2017-12-13
- 公司精密測量儀器系列精確可靠、耐用可以2017-12-28
- 新型粉末涂層 L / S數字過程驅動器可替代不2018-01-02
- D501/7D壓力控制器2019-07-12
- 防爆熱電阻系統出現故障的3個關鍵現象2019-10-21

